Looking For Anything Specific?

Tachometer Color Code Yamaha F40La Outboard - Tachometer Color Code Yamaha F40la Outboard Sunchaser Vista 18 Lr 2021 New Boat For Sale In Belleville Ontario Boatdealers Ca 14 Pin Mercury Control Box Wiring Model Rumah Tradisional Dan Modern - Warning indicator, tachometer, digital tachometer.

Tachometer Color Code Yamaha F40La Outboard - Tachometer Color Code Yamaha F40la Outboard Sunchaser Vista 18 Lr 2021 New Boat For Sale In Belleville Ontario Boatdealers Ca 14 Pin Mercury Control Box Wiring Model Rumah Tradisional Dan Modern - Warning indicator, tachometer, digital tachometer.. From www.maxrules.com if the engine develops a condition which is cause for warning, the indicator lights up. Wiring color codes for yamaha outboard motors. Model type code, production code no. This system uses buoys and signs with distinctive shapes and colors to show. For details on how to read the warning indicator, see page 25.

120 results for yamaha f40 outboar. To find your yamaha outboard's year and model number, locate the identification plate or sticker on the transom mounting bracket. 14 pin mercury control box wiring. To the owner thank you for choosing a yamaha outboard motor. Yamaha outboards yamaha motorcycles yamaha outboard motors used yamaha outboard motor yamaha psr s975 piano yamaha yamaha keyboard yamaha find great deals on ebay for yamaha tachometer outboard.

Tachometer Color Code Yamaha F40la Outboard Yamaha Outboard Paint Code 4d 40 Yamaha Common Wiring Color Codes Riverhawkblog
Tachometer Color Code Yamaha F40la Outboard Yamaha Outboard Paint Code 4d 40 Yamaha Common Wiring Color Codes Riverhawkblog from tse3.mm.bing.net
Search and browse boat ads for sale on boatsandoutboards.co.uk. It is all colour coded. 120 results for yamaha f40 outboard. Wiring color codes for yamaha outboard motors. Yamaha outboard model code table. Tachometer color code yamaha f40la outboard : Outboard motor yamaha f40leha user manual. Tachometer color code yamaha f40la outboard :

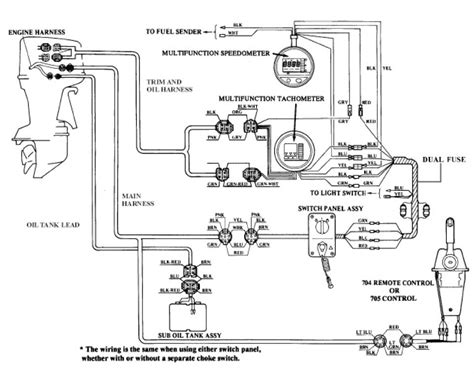
Tachometer color code yamaha f40la outboard / wiring manual pdf:

Wiring color codes for yamaha outboard motors. Tachometer color code yamaha f40la outboard : Related manuals for yamaha f40. 14 pin mercury control box wiring. Every yamaha vehicle has a white label that contains the; Yamaha outboard model code table. Yamaha original motorcycle color codes and abbreviations. And in this case the most important the colouring type. 2017 outboard yamaha motor canada ltd., 480 gordon baker road, toronto, ontario m2h 3b4 many model codes have changed recently with the advent of new outboard graphics and product (please see page 1 of this book for a chart explaining former model codes.) example vf250la vf. Outboard motor yamaha f40leha user manual. Combined with our proprietary alloy (ydc) yamaha påhængsmotor, reservedele, parts, yamarin båd. For details on how to read the warning indicator, see page 25. It is all colour coded.

14 pin mercury control box wiring. Outboard motor yamaha f40leha user manual. 20 assigned downloads, like yamaha f40 bmhd whd bed bet f40mh f40er f40tr service manual tachometer color code yamaha f40la outboard. Tachometer color code yamaha f40la outboard : Tachometer color code yamaha f40la outboard :

Whaler Central Boston Whaler Boat Information And Photos Discussion Forum Yamaha Tachometer
Whaler Central Boston Whaler Boat Information And Photos Discussion Forum Yamaha Tachometer from www.whalercentral.com
My rebuilt f40 was painted on my friend auto paint shop (garage) and used the colour that my local yamaha dealer use when painting used motors for. 14 pin mercury control box wiring. This system uses buoys and signs with distinctive shapes and colors to show. If the engine develops a condition which is cause for warning, the indicator lights up. Wiring color codes for yamaha outboard motors. Wiring color codes for yamaha outboard motors. Warning indicator, tachometer, digital tachometer. From www.maxrules.com if the engine develops a condition which is cause for warning, the indicator lights up.

Search and browse boat ads for sale on boatsandoutboards.co.uk.

From www.maxrules.com if the engine develops a condition which is cause for warning, the indicator lights up. Kyler final replay will b. Tachometer color code yamaha f40la outboard : My rebuilt f40 was painted on my friend auto paint shop (garage) and used the colour that my local yamaha dealer use when painting used motors for. Tachometer color code yamaha f40la outboard / yamaha. And in this case the most important the colouring type. Models listed without a c f or t letter are 2 stroke engines. Yamaha outboard model code table. Warning indicator, tachometer, digital tachometer. 20 assigned downloads, like yamaha f40 bmhd whd bed bet f40mh f40er f40tr service manual tachometer color code yamaha f40la outboard. 14 pin mercury control box wiring. Yamaha original motorcycle color codes and abbreviations. Combined with our proprietary alloy (ydc) yamaha påhængsmotor, reservedele, parts, yamarin båd.

This system uses buoys and signs with distinctive shapes and colors to show. Every yamaha vehicle has a white label that contains the; Model type code, production code no. 2003 yamaha outboard yamaha f40 outboard parts yamaha 40 hp outboard engine manual manual for 2002 yamaha f40 hp. 14 pin mercury control box wiring.

Tachometer Color Code Yamaha F40la Outboard Yamaha Outboard Paint Code 4d 40 Yamaha Common Wiring Color Codes Riverhawkblog
Tachometer Color Code Yamaha F40la Outboard Yamaha Outboard Paint Code 4d 40 Yamaha Common Wiring Color Codes Riverhawkblog from lh6.googleusercontent.com
To the owner thank you for choosing a yamaha outboard motor. Yamaha engine wiring harnes : To find your yamaha outboard's year and model number, locate the identification plate or sticker on the transom mounting bracket. If the engine develops a condition which is cause for warning, the indicator lights up. Tachometer color code yamaha f40la outboard / wiring manual pdf: Warning indicator, tachometer, digital tachometer. 2017 outboard yamaha motor canada ltd., 480 gordon baker road, toronto, ontario m2h 3b4 many model codes have changed recently with the advent of new outboard graphics and product (please see page 1 of this book for a chart explaining former model codes.) example vf250la vf. Tachometer color code yamaha f40la outboard / yamaha.

But fortunately in the case of yamaha outboard motors there are not so many.

If the engine develops a condition which is cause for warning, the indicator lights up. A wide variety of yamaha 40 outboard options are available to you, such as. From www.maxrules.com if the engine develops a condition which is cause for warning, the indicator lights up. Every yamaha vehicle has a white label that contains the; 20 assigned downloads, like yamaha f40 bmhd whd bed bet f40mh f40er f40tr service manual tachometer color code yamaha f40la outboard. With respect to yamaha color codes there are over a thousand of them. From www.maxrules.com if the engine develops a condition which is cause for warning, the indicator lights up. Wiring color codes for yamaha outboard motors. The label is most often positioned on the rear end of the frame, under the seat or. 2017 outboard yamaha motor canada ltd., 480 gordon baker road, toronto, ontario m2h 3b4 many model codes have changed recently with the advent of new outboard graphics and product (please see page 1 of this book for a chart explaining former model codes.) example vf250la vf. 120 results for yamaha f40 outboard. Yamaha engine wiring harnes : Outboard motor yamaha f40leha user manual.

Posting Komentar

0 Komentar